(一)差压变送器原理与使用
本节根据实际使用中的差压变送器主要介绍电容式差压变送器。
1. 差压变送器原理
压力和差压变送器作为过程控制系统的检测变换部分,将液体、气体或蒸汽的差压(压力)、流量、液位等工艺参数转换成统一的标准信号(如DC4mA~20mA 电流),作为显示仪表、运算器和调节器的输入信号,以实现生产过程的连续检测和自动控制。
差动电容式压力变送器由测量部分和转换放大电路组成,如图1.1所示。

图1.1 测量转换电路

图1.2 差动电容结构
差动电容式压力变送器的测量部分常采用差动电容结构,如图1.2所示。中心可动极板与两侧固定极板构成两个平面型电容HC 和LC 。可动极板与两侧固定极板形成两个感压腔室,介质压力是通过两个腔室中的填充液作用到中心可动极板。一般采用硅油等理想液体作为填充液,被测介质大多为气体或液体。隔离膜片的作用既传递压力,又避免电容极板受损。
当正负压力(差压)由正负压导压口加到膜盒两边的隔离膜片上时,通过腔室内硅油液体传递到中心测量膜片上,中心感压膜片产生位移,使可动极板和左右两个极板之间的间距不相对,形成差动电容,若不考虑边缘电场影响,该差动电容可看作平板电容。差动电容的相对变化值与被测压力成正比,与填充液的介电常数无关,从原理上消除了介电常数的变化给测量带来的误差。
2. 变送器的使用
(1) 表压压力变送器的方向
低压侧压力口(大气压参考端)位于表压压力变送器的脖颈处,在电子外壳的后面。此压力口的通道位于外壳和压力传感器之间,在变送器上360°环绕。保持通道的畅通,包括但不限于由于安装变送器时产生的喷漆,灰尘和润滑脂,以至于保证过程通畅。图1.3为低压侧压力口。

图1.3 低压侧压力口
(2)电气接线
①拆下标记“FIELD TERMINALS"电子外壳。
②将正极导线接到“PWR/COMN"接线端子上,负极导线接到“-"接线端子
上。注意不得将带电信号线与测试端子(test)相连,因通电将损坏测试线路中的测试二极管。应使用屏蔽的双绞线以获得最佳的测量效果,为了保证正确通讯,应使用24AWG或更高的电缆线。
③用导管塞将变送器壳体上未使用的导管接口密封。
④重新拧上表盖。
(3)电子室旋转
电子室可以旋转以便数字显示位于观察位置。旋转时,先松开壳体旋转固定螺钉。
3. 投运和零点校验
一体化三阀组与差压变送器投入运行时的操作程序: 首先,打开差压变送器上两个排污阀,而后打开平衡阀,再慢慢打开二个截止阀,将导压管内的空气或污物排除掉,关闭二个排污阀,再关闭平衡阀,变送器即可投入运行。
差压变送器零点在线校验操作程序:先打开平衡阀,关闭二个截止阀,即可对变送器进行零点校验。三阀组的调整状态如图1.4所示。
以罗斯蒙特3051型差压变送器为例介绍差压变送器的调零。松开电子壳体上防爆牌的螺钉,旋转防爆牌,露出零点调节按钮。(注意,有两个按钮,一个为零点调节按钮(ZERO),另一个为恢复默认设置按钮(SPAN),注意选择零点调节按钮。给变送器加压,压力值等于4mA输出对应的压力值。按下零点调节按钮2秒钟,检查输出是否变成4mA。带有表头的变送器会显示“ZERO PASS"。

图1.4 调零时三阀组状态
差压变送器调零注意事项:
零位调整螺钉和量程调整螺钉切勿搞婚、搞错。安装现场切勿进行差压变送器的量程调整;
变送器调零时正负压室及两侧引压管温度必须相同,如果两侧有温差则调整的零点会随时间产生漂移;
若在现场用变送器进行正、负迁移补偿,则应在投运运状态下做零位调整。若迁移量过大,则不能再差压变送器上进行迁移补偿。
(二) 变送器技术特性
随着科学技术的发展,人们对变送器的要求越来越高,对它的结构性能也规定得越来越详细。现在生产的智能变送器,各种技术指标达数十项之多。但是对用户来说,没有可能,也没有必要在使用现场对变送器的各项技术指标进行验证,而且有些指标是不会变化的。然而理解和掌握这些性能,对于使用和维护好变送器是有好处的。
1. 测量范围、上下限及量程
每个用于测量的变送器都有测量范围,它是该仪表按规定的精度进行测量的被测变量的范围。测量范围的最小值和最大值分别称为测量下限(LRV)和测量上限(URV),简称下限和上限。
变送器的量程可以用来表示其测量范围的大小,是其测量上限值与下限值的代数差即:
量程=测量上限值一测量下限值
使用下限与上限可表示变送器的测量范围,也可确定其量程。如一个温度变送器的下限值是-20℃,上限值是180℃,则其测量范围可表示为-20~180℃,量程为200℃。由此可见,给出变送器的测量范围便知其上下限及量程,反之只给出变送器的量程,却无法确定其上下限及测量范围。
变送器测量范围的另一种表示方法是给出变送器的零点(即测量下限值)及量程。由前面的分析可知,只要变送器的零点和量程确定了,其测量范围也就确定了。因而这是一种更为常用的变送器测量范围的表示方式。
2. 零点迁移和量程调整
在实际使用中,由于测量要求或测量条件的变化,需要改变变送器的零点或量程,为此可以对变送器进行零点迁移和量程调整。量程调整的目的是使变送器的输出信号的上限值
与测量范围的上限值
相对应。图2.1为变送器量程调整前后的输入输出特性。
由图可见,量程调整相当于改变变送器输入输出特性的斜率,由特性1到特性2的调整为量程增大调整。反之,由特性2到特性1的调整为量程减小调整。

图2.1 变送器上限调整
在实际测量中,为了正确选择变送器的量程大小,提高测量准确度,常常需要将测量的起点迁移到某一数值(正值或负值),这就是所谓零点迁移。在未加迁移时,测量起始点为零;当测量的起始点由零变为某一正值时,称为正迁移;反之,当测量的起始点由零变为某一负值时,称为负迁移。零点调整和零点迁移的目的,都是使变送器输出信号的下限值
与测量信号的下限值
相对应。在
时,为零点调整;在
时,为零点迁移
图2.2为变送器零点迁移前后的输入输出特性。由图中可以看出,零点迁移后变送器的输入-输出特性沿x坐标向右或向左平移了一段距离,其斜率并没有改变,即变送器的量程不变。若采用零点迁移,再辅以量程压缩,可以提高仪表的测量精确度和灵敏度。

图2.2 变送器零点迁移
零点正、负迁移是指变送器零点的可调范围,但它和零点调整是不一样的。零点调整是在变送器输入信号为零,而输出不为零(下限)时的调整;而零点正、负迁移,是在变送器的输入不为零时,输出调至零(下限)的调整。如果差压变送器的低压引入口有输入压力,高压引入口没有,则将输出调至零(下限)时的调整,称为负迁移;如果差压变送器的高压引入口有输入压力,低压引入口没有,则把输出调至零(下限)的调整,称为正迁移。由于迁移是在变送器有输入时的零点调整,所以迁移量是以能迁移多少输入信号来表示,或是以测量范围的百分之多少来表示。
由于同一台变送器,其使用范围有大有小,所以迁移量也成了有大有小。
大多数厂家生产的变送器,迁移量都是以最大量程的百分数来表示的。例如有的变送器零点正负迁移为最大量程的±100%,这就是说,如果变送器的测量范围为0~31.1kPa至O~186.8kPa,则当变送器高或低压引入口通O~186.8kPa范围内的任意压力时,其零点都可以迁到4mA。不过高压引入口通186.8kPa的压力已经是测量范围上限了,再通就是超压,把零点调成4mA DC不是不可能,但已是没有意义了,所以一般还补充一句,零点迁移量与使用量程之和不能超过测量范围的限值。即
式中:
为迁移量;
为使用量程;
为最大量程。这样,如果使用量程为186.8kPa,零点正迁移量便是

即不能迁了。
但若使用量程为62.3kPa,则零点正迁移量便是

对负迁移来说,没有这一限制,因为它是负压引入口压力,所以不管通0~186.8kPa范围内的多大压力,零点迁移量加上使用差压,都不会超过测量范围的限值
3. 量程比
量程比是指变送器的最大测量范围和最小测量范围之比,这也是一个很重要的指标。变送器所使用的测量范围和操作条件是经常变化的,如果变送器的量程比大,则它的调节余地就大。可以根据工艺需要,随时更改使用范围,显然这会给使用者带来很多方便。他们可以不需更换仪表,不需拆卸和重新安装.只要把量程改变一下就可以了。对智能仪表来说,只要在手持终端上再设定一下。这样,库里的备品数量可以大为减少,计划管理等工作也会简单得多。
从简单的位移式差压计到目前的智能变送器,量程比是在不断地增加之中,这说明技术的进步。但要注意的是,当量程比达到一定数值(例如10)以后,它的其他技术指标如精度、静压、单向性能都会变坏,到了某个值后(例如40),虽然还可使用,但它的性能已经很差的了。一般情况下,量程比越大,其测量精度就越低。
4.四线制与二线制
变送器大都安装在现场,其输出信号送至控制室中,而它的供电又来自控制室。变送器的信号传送和供电方式通常有两种:
(1) 四线制
供电电源与输出信号分别用两根导线传输,其接线方式如图2.3所示。这样的变送器称为四线制变送器。DDZ-Ⅱ系列仪表的变送器采用这种接线形式。由于电源与信号分别传送,因此对电流信号的零点及元件的功耗没有严格的要求。供电电源可以是交流(220V)电源或直流(24V)电源,输出信号可以是死零点(0~10mA)或活零点(4~20mA)。

图2.3 四线制传输
(2)二线制
对于二线制变送器,同变送器连接的导线只有两根,这两根导线同时传输供电电源和输出信号,如图2.4所示。可见,电源、变送器和负载电阻是串联的。二线制变送器相当于一个可变电阻,其阻值由被测参数控制。当被测参数改变时,变送器的等效电阻随之变化,因此流过负载的电流也变化。

图2.4 二线制传输
二线制变送器必须满足如下条件:
①变送器的正常工作电流,必须等于或小于信号电流的最小值
,即
由于电源线和信号线公用,电源供给变送器的功率是通过信号电流提供的。在变送器输出电流为下限值时,应保证它内部的半导体器件仍能正常工作。因此,信号电流的下限值不能过低。因为在变送器输出电流的下限值时,半导体器件必须有正常的静态工作点,需要由电源供给正常工作的功率,因此信号电流必须有活零点。国际统一电流信号采用4~20mADC,为制作二线制变送器创造了条件。
②变送器能够正常工作的电压条件是
式中:
为变送器输出端电压;
为电源电压的最小值;
为输出电流的上限值,通常为20mA;
为变送器的最大负载电阻值;
为连接导线的电阻值。
二线制变送器必须采用直流单电源供电。所谓单电源是指以零电位为起始点的电源,而不是与零电压对称的正负电源。变送器的输出端电压U等于电源电压与输出电流在RL及传输导线电阻r上的电压降之差。为保证变送器正常工作,输出端电压值只能在限定的范围内变化。如果负载电阻增加,电源电压就需增大;反之,电源电压可以减小;如果电源电压减小,负载电阻就需减小;反之,负载电阻可以增加。
③变送器能够正常工作的最小有效功率
由于二线制变送器供电功率很小,同时负载电压随输出电流及负载阻值变化而大幅度变化,导致线路各部分工作电压大幅度变化。因此,制作二线制变送器时,要求采用低功耗集成运算放大器和设置性能良好的稳压、稳流环节。
二线制变送器的优点很多,可大大减少装置的安装费用,有利于安全防爆等。因此,目前世界各国大都采用二线制变送器。
5. 负载特性
负载特性是指变送器输出的负载能力,通常只有电动变送器有此技术指标。所有不同类型的两线制变送器的负载特性是差不多的。图2.5为1151模拟变送器的负载特性。

图2.5 1151负载特性
从图中可见,因为要保证变送器正常工作(即保证20mA电流),所以规定了端电压
,推荐使用E,J情况,其低电压为12V,否则便不能正常工作。变送器在工作区内,负载电阻
(Ω)与电源电压
(V)的关系为
式中 O.02 为最大输出电流,A。
由于电动变送器有恒流性能,所以输出短路时,仪表也不会损坏。
6. 供电方式
电动仪表都需要电源供给能量,供电方式在电动仪表中也是一个重要问题。现在的电动仪表大致有两种供电方式:交流供电和直流集中供电。
(1)交流供电。在各个仪表中分别引入工频220V交流电压,再用变压器降压,然后进行整流、滤波及稳压作为各自的电源,在早期的电动仪表系统中多用这种供电方式。缺点是:这种供电方式需要在每块表中附加电源变压器、整流器及稳压器线路,因此增加了仪表的体积和重量;变压器的发热增加了仪表的温升;220V交流直接引入仪表中,降低了仪表的安全性。
(2)直流集中供电。直流集中供电是各个仪表统一由直流低电压电源箱供电。工频220V交流电压在电源箱中进行变压、整流、滤波以及稳压后供给各仪表电源。集中供电的好处很多:
① 每块表省去了电源变压器、整流及稳压部分,从而缩小了仪表的体积,减轻了仪表的重量,并减少了发热元部件,使仪表温升降低;
② 由于采用直流低电压集中供电,可以采取防停电措施,所以当工业用220V交流电断电时,能直接投入直流低电压(如24V)备用电源,从而构成无停电装置;
③ 没有工业用220V交流电进入仪表,为仪表的防爆提供了有利条件。
7. 阻尼特性
差压变送器常用来和节流装置配合测量流体流量,也可根据静压原理测量容器内的介质液位,流量、液位这两种物理参数有时很容易波动,致使记录曲线很粗很大,看不清楚,为此变送器内一般都有阻尼(滤波)装置。
阻尼特性以变送器传送时间常数来表示,传送时间常数是指输出由0升到最大值的63.2%时的时间常数。阻尼越大,则时间常数越长。
变送器的传送时间分两部分,一部分是组成仪表的各环节的时间常数,这一部分是不能调的,电动变送器大概为零点几秒;另一部分是阻尼电路的时间常数,这一部分是可以调的,从几秒到十几秒。
8. 接液温度和环境温度
接液温度是指变送器检测部件接触被测介质的温度,环境温度则是指变送器的放大器、电路板能承受的温度,两者是不一样的,前者的范围大,后者的范围小。例如罗斯蒙特3051变送器的接液温度为-45~+120℃,环境温度为-40~+80℃。所以在使用时要注意,不要把变送器所处的环境温度误以为是接液温度。
温度影响是指变送器的输出随环境温度的变化而变化,一般是以温度每变化10℃、28℃或55℃的输出变化来表征的。变送器的温度影响和仪表的使用范围有关,仪表的量程越大,则受环境温度变化的影响越小。
9. 静压和单向过压特性
(1)静压特性。
静压是指差压变送器的工作压力,通常比差压输入信号大得多。按理说,差压变送器的输出只和输入差压有关,和变送器的工作压力是没有关系的,但由于设计、加工、装配等诸多因素,变送器的零点和量程是随着静压的变化而变化的。变送器的静压指标就是指这种变化的允许范围。这里有以下两点需要说明:
①不同使用范围的变送器,其输出受静压的影响是不一样的,量程范围
大,受静压变化的影响小;反之,则影响大。制造厂为了使自己生产的仪表有较高的技术指标,所以不管用户使用在多大测量范围,静压指标总是以在最大量程下,零点和量程的变化多少来定的。
②变送器的静压可以是正压,也可以是负压。正压有个限值,例如最为
16MPa、40MPa;负压也有个限值,例如-O.1MPa,但不能绝对真空。我们说变送器的静压,通常只说它的上限压力,下限压力似乎认为没有规定,其实这是不对的。变送器在绝对真空下,膜盒内的硅油会汽化,会损坏仪表,所以也有规定。
(2)单向过压特性。
单向过压即是单向超载,它是指差压变送器的一侧受压,另一侧不受压。在变送器和节流装置配套使用过程中,由于操作不慎,有时会发生一侧导压管阀门开着,而另一侧是关的,因此变送器静压是多少压力,单向过压也是多少压力。
对于一般仪表,信号压力只能比额定压力稍大一点,例如大30%,大50%,但对差压变送器来说,单向超载的压力不是比信号压力稍大一点,而是大几倍、几十倍、上百倍。在这种情况下,变送器应不受影响,其零点漂移也必须在允许范围,这就是差压变送器的单向特性。
最早的差压计是不耐单向过压的,但是现在的变送器单向过压指标定得很高,单向对仪表的各种性能基本上没有什么影响。例如,日本横河的EJA系列差压变送器使用时可以不装平衡阀。单向过压时间也不作规定,但从使用角度来看,不装平衡阀是不方便的。
10. 稳定性
稳定性是变送器的又一项重要技术指标,从某种意义上讲,它比变送器的精度还重要。稳定性误差是指在规定工作条件下,输入保持恒定时,输出在规定时间内保持不变的能力。稳定性±0.1% URV/6个月表示:在6个月内,仪表的零点变化不超过测量范围上限的±0.1%。注意这里说的是测量范围上限,不是使用范围。例如某变送器的测量范围为0~2kPa至O~100kPa,如果使用在O~10kPa,那么它的稳定性就不是±0.1%,而是±1%;所以在看仪表的误差时,一定要看它对哪个范围而言。
(三) 差压变送器的应用
差压、压力变送器除了用于测量工业生产过程中的差压、压力参数外,还可和多种传感元件配套,测量流体流量,测量容器中的介质液位,料位、密度和藏量,以及在监测和控制系统中作为一个环节,参与各种运算。
一、 流量测量
1. 节流式流量计
差压变送器用得广的是和节流装置配合,测量各种流体的流量。节流装置包括节流元件、上下游连接的直管和引压装置三邵分,其中最基本的是节流元件,主要的有孔板、文丘利管和喷嘴三种,见图3.1。
在工业生产过程中,测量流量的仪表是很多的,但差压式流量计所占的比例最大,用得最为广泛,其结构简单、可靠,无可动部件,不怕振动,能耐高温、低温和其他恶劣条件; 差压式流量计既能测液体,又能测气体和蒸气流量;由标准节流装置组成的差压流量计不用标定。

(a)孔板 (b)喷嘴 (c)文丘里管
图3.1 标准节流元件
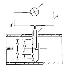
2. 测速管流量计
测速管流量计是以测速管为传感元件,测量流体的全压和静压之差,以获得流体的流速,再乘以管道截面积而得流体体积流量的流量计。
测速管的全压和静压也是由差压变送器的高、低压室检测,所以测速管流量计和孔板流量计一样,由差压变送器的输出反映流体的流量。但是,测速管流量计的测量原理和孔板流量计是不一样的,虽然它们都是速度式仪表。孔板是测管道截面积上的平均流速面得流体流量,而测速管是测管道上某一点或某几点的平均流速而得流体流量。所以测速管流量计要求流体的流速分布应更符合有关规律,则便会测量不准。图3.2为测速管流量示意图。

1-差压变送器;2一全压力;3一皮托管,4均速管;5-静压力
图3.2 测速管流量计
3. 内藏孔板流量计
内藏孔板流量计是将节流元件设计在差压变送器的检测部件内部,用以测量微小流量的一种变送器。它属于差压类流量计中的一种。这种仪表适用于测量∅50以下管道的流体流量。因为孔板嵌装在变送器内部,和变送器做成一体,所以没有常规节流元件那样的引压装置,安装特别简单。
差压变送器是成熟仪表,精度高,稳定性好,一般仪表人员都比较熟悉。它和小口径节流装置制作成一体,结构简单牢固,无可动部件,适应介质范围广,气体、液体、蒸汽均可测量。
4. 靶式流量计
将力平衡式气动或电动差压变送器的膜盒部件卸下,换成一块圆板,固定在下杠杆末端,便可构成靶式流量计。图3.3为靶式流量计测量部分的工作原理图。工作时,把靶插入管道。流体通过时,便对靶板产生作用力,再通过杠杆转换系统输出20~100kPa气压信号(气动靶式流量计),或输出4~2OmA电流信号(电动靶式流量计)。

1一表头; 2一下杠杆; 3一靶板;4一管道
图3.3 靶式流量计工作原理图
二、液位测量
差压、压力变送器的另一个用途是用于测量容器内液体的液位、界位,以及固体颗粒的料位。
1. 静压液位计
容器中盛有液体或固体物料时,由于液体或物料受重力的作用,它们会对容器底部或侧壁产生一定的静压力。当液体或物料的密度均匀,此静压力与液体的高度成正比,测出了容器底部的静压力,就可知道液位高度。
式中: p一容器底部的静压力,Pa;
h—容器内介质液位,m;
-一液体密度,kg/m3;
g一重力加速度,m/s2。
通过测静压来测量容器液位的静压液位计,可分为两类:
① 用于测量开口容器液位的压力式液位计;
图3.4为开口容器液位测量示意图,测量仪表可以用差压变送器,也可以用压力变送器。用差压时,低压引压口通大气。

图3.4 开口容器液位测量示意图 图3.5 闭口容器液位测量示意图
② 用于测量闭口容器液位的差压式液位计。
用静压式液位计测量闭口容器液位时,变送器的示值除了与液柱的静压力有关外,还与液位上面的气相压力有关,所以变送器的输出既受液位的变化,还受气相压力的变化而变化。为了消除气相压力的影响,需要采用差压式液位计测量,如图3.5闭口容器的液位测量示意图所示。容器底部压力引至变送器高压侧,上部压力引至变送器低压侧。
2. 吹气液位计
有时,被测介质有腐蚀性、高粘度或含有固体悬浮颗料,再或者就是粉末状的固体,这些介质会腐蚀或堵塞引压导管和变送器测量室,这时可用吹气法测量它们的液位或料位。

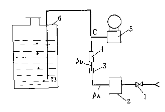
1截止阀;2一过滤减压阀;3限流孔板;4一转子流量计;5 变送器,6容器; PA一气源压力; PB一限流孔板后的压力
图3.6 吹气液位计
吹气气体一般是空气,但如果被测液体是易燃、易氧化的介质,也可以用氮气或二氧化碳等惰性气体。
吹气法测液位和非吹气法测液位一样,也有闭口容器和开口容器两种。闭口容器要用差压变送器测,开口容器用压力变送器就可以了。图3.6是吹气法测开口容器液位计的原理示意图。经过过滤的压缩空气从导管进人,经限流孔板3、转子流量计4后分成两路: 一路进变送器5的测量室,另一路进容器6,并从容器底部逸出。如果空气流量很小,从导官下端仅有少量气泡逸出(每分钟约15。个),则变送器引压口C处的压力和导管空气出口处D的压力几乎相等。如果有一点差值,则只要吹气流量恒定差值也就不变,变送器的输入就单一地随着容器内液位高度的变化而变化,变送器的输出也就和容器内的液位相对应。同时又隔离了被测介质进人引压导管和仪表测量室。
3.双室平衡容器差压液位计
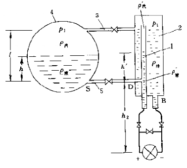
双室平衡容器用于测量下业锅炉的汽鼓水位,因为汽锅内温度高,压力高,如不采取特殊装置,则两引压导管内的温度无法恒定。图3.7为双室平衡容器的结构与测量原理图。

1内管容室,2一冷凝室;3,5一接杆;4一汽鼓
图3.7 双室平衡容器的工作原理
它由内管容室1和冷凝室2组成,其中冷凝室2通过接管3与汽鼓4的蒸汽空间相连。工作时,冷凝室中的蒸汽不断冷凝成水,多余的凝结水不断地通过连接管3溢流回汽鼓,从而使凝结水保持恒定高度口容室1为冷凝室2中的管子,通过接管5与汽鼓的容水空间相连,这样容室1中的水位便随汽鼓待测水位的变化而变化。这种平衡容器使得冷凝室2和容室1的水温基本相同。并维待在蒸汽的饱和温度不变,因而可以减少由于温度不同而产生的误差。
双室平衡容器实质上是一个水位一差压的转换装置,它根据连通器原理,将汽鼓水位转换为两个容室中的压力差,并通过测此压力差来测量汽鼓水位。
三、测量密度与重量
用差压变送器还可以测量介质的密度和重量,图3.8为测量原理图。

1一密度差压变送器;2一重量差压变送器;3一容器
图3.8 密度与重量的测量原理
1. 密度的测量
用差压变送器可以测量容器内介质的密度,只要在容器下部始终有介质的地方装两根引压管,分别引到密度差压变送器的高、低压侧,就可以测出它的密度。
如图2.13所示,密度变送器的差压为:
式中 H1一取压点a、b间的距离,m;ρ—介质密度,kg/m3;g—重力加速度,m/s2。
可得介质密度:

因为电动变送器的输出电流为4~20mA,所以变送器输出电流I和差压△P的关系为:
式中
— 仪表量程。
可得介质密度和变送器的输出电流之间的关系为:
表明测出了变送器的输出电流,便可知道介质密度。
2. 重量的测量
测量容器内介质重量时,从图8-14的a、c两点引压力至重量差压变送器2,就可以由变送器测出它的重量。因为容器内介质的重量为:

式中:W一介质重量,N;V—介质体积,m3。因为介质体积:

式中:d—容器内径; H2一介质液位。故可以求出介质质量:
式中△P一重量变送器测得的差压。由密度计算公式转换可得到:
从而可以求出介质重量。
(四) 压力、差压变送器的选择
一、 结构和型式的选择
变送器根据结构不同分为一般型、防爆型和防腐型几种,应根据环境和介质的特点选择。
在易燃易爆危险的场所(如氢、煤气、天然气、轻柴油等)应选择防爆型或本安型;被测介质为一般腐蚀性介质时,可选择防腐型,当为强腐蚀性介质时,则应选择防腐隔离容器。当安装地点含有对电气元件有腐蚀作用气体(如氯、氨、酸、碱等)时,也宜选用防腐型;被测介质为高黏度、易结晶、含微小机械颗粒或纤维等介质时,宜选用隔离容器与一般变送器配用;测量液位时,也可选择法兰型差压变送器直接安装在被测对象上;差压法测量流量时,可选用带开方输出的流量变送器,其输出信号与流量成正比;用于负压或负压和压力联合测量的检测可选用绝对压力变送器。
二、 规格选择
被测介质的工作压力不能大于变送器的允许静压,然后根据被测参数的变化范围,选择合理的量程。有时为提高测量精度,可采用零点迁移的方法。
变送器量程应按生产工艺参数的最大变化范围来选择。例如,某压力最大变化范围为O~10MPa,压力变送器量程应选用10MPa;某液位变化范围为-3.2~+3.2KPa,则差压变送器量程应选为6.4KPa。当参数的最大变化范围未知时,变送器量程可按参数额定值的1.2~1.3倍考虑。
对于某一已确定规格的变送器来说,它的最小量程和最大量程是固定了的,相当于变送器从零到满刻度输出范围的最小输入变化量和最大输入变化量。这时,实际使用的量程可在最小和最大量程之间连续可调,但不允许小于最小量程或大于最大量程。
在液位测量中根据液位变化范围来选择变送器量程时,要考虑介质的密度影响 :

式中: △p为差压变送器的量程,Pa;△h为液位变化范围,m;ρ为介质密度,kg/m3;g为重力加速度,m/s2。式中,介质密度ρ按额定压力和额定温度考虑,当有压力、温度自动校正时,则按初始压力和温度考虑。
在一般情况下变送器的量程是按测量起始值为零整定的,但在实际应用中某些参数的变化范围不是从零开始,这时可进行变送器的零点迁移。零点经正迁移或负迁移后,量程上下限间的绝对值不可超过最大测量范围的上限。
需考虑采用零点迁移的测量对象如下:
(1)参数的测量从某一正值开始,如在锅炉燃料量调节中对蒸汽压力的测量,为了提高灵敏度,其起始值改为从某一压力开始。这时,变送器采用零点正迁移,迁移量即等于测量的起始值。
(2)被测参数从负值到正值的范围内变化时,如对锅炉炉膛负压的测量,此时变送器应采用负迁移。
(3)在开口容器的液位测量中,变送器安装地点(膜盒位置)比低液位为低时,如图4.1所示,应采用正迁移,正迁移量为

图4.1 开口容器液位测量
式中:
为差压变送器零点正迁移量,Pa;H为变送器安装零位与低液位间的距离,m;
为液体的密度,kg/m3。变送器量程为
,其中h为液位变化范围(m)。
(4) 在封闭容器液位的测量中,当容器内外温差较大,气相容易凝结时,应采用平衡容器并对变送器作零点迁移。
图4.2为锅炉汽包水位测量示意图。。在锅炉汽包水位测量中变送器要进行零点迁移。
当差压变送器正压室接平衡容器时(与图示相反),变送器采用正迁移。正迁移量按下列公式计算(即水位在上):

1- 汽包;2-平衡容器;3-变送器
图4.2 锅炉汽包水位测量
式中:为差压变送器的零点正迁移量,Pa;
为与高水位对应的尺寸,m;H为平衡容器结构尺寸,m;
、
为额定压力下饱和蒸汽和饱和水的密度,kg/m3;
为正压侧水密度,kg/m3。
这是目前常用的方法。应用这种方法时,汽包水位下降时,即h(h1)减小,
增大,
增大,差压增大,变送器的输出增大,这与一般的习惯不一致。
当差压变送器正压侧接汽包时(与图示相同),变送器应采用负迁移,负迁移量为(即水位在下时)

式中:
为与低水位对应的尺寸,m;其余符号含义同上式。
在这种接法中,水位高时,即h(h2)增大,
减小,
增大,
增大,变送器输出增加,与习惯一致,但这种方法负迁移量较大。
(五) 变送器的安装
1.信号压力的引入
变送器的输入信号压力一般有三种方法引入:①通过直通终端接头;②通过腰形法兰;③通过阀组。
(1) 通过直通终端接头
图5.1为直通终端接头结构图。接头体1上有外螺纹,它拧到变送器的导压口。螺纹有各种规格,以适应不同型号的变送器的需要。接管5和引压导管相焊,它也有多种规格,以配不同直径和壁厚的引压导管。拆卸时,只要把外套螺母4拧下,就可以使变送器和导压管分开。
5.1

(2) 通过腰形法兰
腰形法兰是一个小法兰,形如腰子,有时也叫椭圆法兰。它用两螺钉固定在变送器的导压口上,法兰的一端和变送器相通,另一端有内螺纹接口,直通终端接头或引压导管即拧在此接口上。拆卸时,拧开腰形法兰的两个固定螺钉,或拧开直通终端接头的外套螺母,都可以使导压管和变送器分开。
(3) 通过阀组相连
变送器阀组有三阀组、二阀组、五阀组等三种。图5.2为3051S变送器的外形图,变送器输入压力的引入采用了三阀组。
5.2

①三阀组
差压变送器和导压管的连接也可以通过三阀组。图5.3(a)为一体化三阀组的工作原理图,它由两个引压阀1和一个平衡阀2组成。一体化三阀组比单独的三个阀结构紧凑,安装方便。

图5.3 仪表阀组工作原理
三阀组的入口A接直通终端接头.引压导管则焊在终端接头的接管上。出口B用4个螺钉加垫圈固定在变送器的引压导口。三阀组两出口B,也即变送器两引压导口之间的距离,一般都是54mm。
当三阀组高、低压阀关闭,平衡阀开启时,变送器高、低压测量室压力平衡,差压为O。当高、低压阀同时开启,平衡阀关闭时,两输出端压力分别为节流装置的高压和低压;当平衡阀开启,高低压阀中一个阀关,一个阀开,则两输出端压力均为高压或低压。
有的三阀组上还有两个压力校验口D,正常工作时用堵头堵死。校验时,先把高低压阀和平衡阀切断,然后从测试口通入被校压力,便可在不拆卸其他接头的情况下校验变送器。
②五阀组
五阀组是在三阀组的基础上又增加了两个排污阀3 (放空),其工作原理示于图3.5(b)。正常工作时,将两组排污阀和平衡阀关闭;仪表对零位时,则将高低压阀切断,打开平衡阀即可。有的五阀组上也有两个压力校验口D,如要校验仪表,只要打开测试口,通上被校压力即可。因而检查、校验、排污、冲洗均可在这五阀组上进行,比较灵活,安装也简便得多。
③两阀组
两阀组一般用于压力变送器,通过它将过程压力和变送器的导压口相连接,其工作原理示于图5.3(c)。其中A接工艺导管,B接压力变送器导压口,C用于排污或吹扫,D为校验口。两阀组有时也可和差压变送器配套使用。
2. 正反向的转换
在用差压变送器测量容器液位时,高压侧接容器下部的导压管,低压侧接容器上部的导压管,这样仪表输出便能按照习惯,液位上升,输出增加;液位下降,输出减少。同样,在用差压变送器和节流装置配套测量流体流量时,正压导管接变送器高压侧,负压导管接变送器低压侧,这样变送器才能正常工作。
但是有时由于工作不慎,高低压导管敷设反了,或者为了维护操作方便,必须将正压导管接变送器低压侧,负压导管接变送器高压侧。在这种情况,变送器还能不能正常工作?导压管还需不需拆除后重新敷设?
对于测量静压液位的变送器来说,导压管接反了,只能违反常规,使输出反向指示。当液位低时,输出不是零位,而是100%;当液位最高时,输出不是最大,而是O%,早年没有零点迁移的差压计就是这样用的。但对于测流量的差压变送器,导压管接反了,一般就不能工作
智能变送器是用手持通信器的组态来实现它的功能的,在变送器内部有一正反向转换模块,只要将它设定成反向,便可解决导压管接反的问题。对于非智能变送器,有的电路板上也有一正反向插块,只要改变插块的插接位置,也可实现正反向的转换。
所谓正向,是指变送器的差压信号增加,输出也增加;反向则是差压信号增加,输出减少。
凡是有正反向转换的变送器,如果导压管接反了,只要将它改为反向输出状态,再加上一定的零点正负迁移,便可使变送器按常规输出方向工作,而不需改装引压导管。
3. 变送器的安装注意事项
变送器有模拟的、智能的和现场总线的,但它们的安装方式基本相同。
流量、液位或压力测量的综合精确度取决于几个因素。虽然变送器具有很好的性能,但为了最大限度地予以发挥,正确的安装仍是十分重要的。在可能影响变送器精确度的所有因素中,环境条件是最难于控制的。然而,还是有一些方法可以减少温度、湿度和振动带来的影响。
智能变送器有一个内置的温度传感器用来补偿温度变化。出厂前,每个变送器都接受过温度循环测试,并将其在不同温度下的特性曲线储存在变送器的存储器中。在工作现场,这一特点使变送器能将温度变化的影响减到最小。
把变送器放置在免受环境温度剧烈变化的地方,从而将温度波动的影响减到最小。在炎热环境中,变送器安装时应尽可能地避免直接暴露在阳光下,也必须避免把变送器安放在靠近高温管道或容器的地方。当过程流体带有高温时,在取压口和变送器之间需采用较长的导压管。如果需要,应考虑采用遮阳板或热屏蔽板保护变送器免受外部热源的影响。湿度对电子电路是非常有害的。在相对湿度很高的区域,用于电子线路室外盖的密封圈必须正确地放置。外盖必须用手拧紧至关闭,应感觉到密封圈已被压紧。不要用工具去拧紧外盖。尽量减少在现场取下盖板,因为每次打开盖板,电子线路就暴露在潮气中。
电子电路板采用防潮涂层加以保护,但频繁地暴露在潮气中仍有可能影响保护层的作用。重要的是保持盖子密闭到位。每次取下盖子,螺纹将暴露并被锈蚀,因为这些部分无法用涂层保护。导线管进入变送器必须使用符合标准的密封方法。不用的连接口必须也按如上规则塞住。
虽然变送器实际上对振动是不敏感的,但安装时应尽可能避免靠近泵、涡轮机或其他振动装备。
在冬天应采取防冻措施防止在测量容室内发生冰冻,因为这将导致变送器无法工作,甚至可能损坏膜盒。
注意:当安装或存储液位变送器时,必须保护好膜片,以避免其表面被擦伤、压凹或穿孔。
变送器设计得既坚固又轻巧,因此比较容易安装。三阀组的标准设计可以地匹配变送器法兰。
如过程流体含有悬浮的固体,则需按一定的间隔距离安装阀门或带连杆的管接头,以便管道清扫。在每根导压管连接到变送器之前,必须用蒸汽、压缩空气或用过程流体排泄的方法来清扫管道内部(即吹扫)。
4. 变送器的安装位置
以孔板差压变送器为例,说明当它们测量气体、液体和蒸汽时的安装位置。
(1) 测量液体介质
变送器测量液体的压力或差压时,主要是防止进入导管中的液体内混入气体并积贮在导压管内,使其静压头发生变化,为此,变送器应装在与测压点水平的位置或下方,如图5.4(a)所示。如果变送器不得不装在测压点的上方,则将导压管先从测压点向下一段距离后再向上,以形成U形管,让液体中的气体尽可能先放出去。在导管的最上方,要装集气器或放空阀, 如图5.4(b)所示。无论是上方还是下方,如果液体有沉淀物析出,为了不堵塞导管,都需装沉降器。如果被测液体有腐蚀性或粘性液体,应装隔离器,安装位置如图5.4(c)所示。

(a)变送器在节流装置下方 (b)变送器在节流装置上方 (c)使用隔离器的变送器安装
1一节流装置;2一隔离器; 3一差压变送器
图5.4 测量气体安装
(2) 测量气体介质
变送器测量气体的差压或压力时,主要是防止液体和灰尘进入导压管,使其静压头发生变化,造成测量误差增加,为此变送器应装在测压点的上方。如果不得不装在下方,则需在导压管路的低点加装沉降器或沉降管,以便析出冷凝液和灰尘。如果测量腐蚀性气体,也应加装隔离器。图5.5给出了测量气体安装位置。

(a)变送器在节流装置上方 (b)变送器在节流装置下方
1一节流装置;2一隔离器;
图5.5 测量气体安装位置
(3) 测量蒸汽介质
变送器测量蒸汽时,蒸汽是以冷凝液的状态进入变送器测量室。如果操作不慎,而让蒸汽进入了变送器,则会损坏仪表的检测部件。为此,在靠近节流装置处的差压连接管路上,需装两个平衡器。平衡器内应是冷凝液体,并确保两平衡器内的液面相等。因为蒸汽是以液体的状态被测量的,所以变送器应装在下方;如果不得不装在上方,则需加装集气器或放空阀。测量蒸汽介质安装位置如图5.6(a)、5.6(b)所示。

(a)变送器在节流装置下方 (b)变送器在节流装置上方
1一节流装置;2一平衡器;3一变送器
图5.6 测量蒸汽介质安装位置
(4) 测量液位安装

(a)变送器在节流装置下方 (b)变送器在节流装置上方
1一节流装置;2一平衡器;3变送器
图5.7 测量液位安装位置
根据静压原理,用差压或压力变送器测量容器内液体的液位或界位时,根据被测介质的性质和容器内的压力,可以有多种安装方法,图5.7是其中的两种。
图5.7(a)是测量闭口容器的液位,负压管为干气体,正压管为被测液体。为了防止负压管内有冷凝液析出,而使负压的静压头增加,所以在它的下方装了个冷凝罐1。校准管3是用来校验变送器的量程的,其高度正好等于容器内的最高液位。这样,只要把阀Q关掉,把阀R打开,然后从阀R处倒人被测介质,当阀R出口开始溢流时,便是给变送器通了满量程压力。
如果此时仪表输出不是满刻度,便可调节量程螺钉。如果被测介质有腐蚀性,一时无法得到,则可以用水或其他介质进行标定,然后根据水或其他介质的密度和被测介质的密度计算仪表示值,再根据实际示值和计算示值的差值进行量程调整。
图5.7(b)为打冲洗液和有隔离弯管的液位测量示意图。为了防止被测介质进入仪表而影响测量,从正压导管内打冲洗液,负压导管内打气体。打气体的目的是为了节省冲洗液。为了防止冲洗液停打时,被测重介质进入导压管和仪表机体,故在正压导管上而加一隔离弯管,它的高度应高于最高液位,这样,被测介质就被冲洗液隔开,不可能进入仪表测量室。
5.常用辅助容器
(l) 冷凝器
被测流体是蒸气时,在引压管内以凝结水的形态传给变送器,为了使两引压管内的液位高度不变,常在靠近节流装置的导压管上安装冷凝器。对于工作过程中测量室容积变化大的差压变送器,安装冷凝器还可以大大减.少因容积变化而造.成导压管内冷凝液柱高度的变化。

图5.8 冷凝器结构
图5.8为冷凝器结构图。它在一段钢管2的上、下两端各焊上底板1、4,并钻孔焊上接管构成口由于容器内有版力.所以焊接时要按钢制焊接容器技术条件进行。容器制成后,还需进行耐压测试、测试压力为公称压力的1.5倍。
冷凝器上带螺纹的接头座主要是为了供出厂或安装前对冷凝器进行单体耐压试验用的,当然也可以连接低压管道。
安装时,从节流装置引出的两个水平导压管的高度要一致,导管内径至少10mm,中间不宜装阀门。要让多余的液体能顺利地流人工艺管道中,以使两冷凝器的液面相等,且稳定不变,从而减少附加误差。
为了减少运行中的故障,除测量低压蒸汽外,冷凝器和节流装置、冷凝器和阀门之间应采用焊接方式连接。冷凝器和仪表间要接人阀门,以便在维修时可切断与仪表的联系,从而不影响工艺生产的正常运行。
(2) 隔离器
1一连接座;2,6一接管;3一螺塞;4一底板;5一筒体;7一底板
图5.9 隔离器
对于高粘度、强腐蚀性、易冻结或易析出固体颗粒的液体,应采用一种化学性质稳定,且与被测液体不起作用和不相熔融的隔离液体,将被测介质与变送器隔开。而被测介质的压力可以通过隔离液传到变送器检测部件,这样,变送器将
不受腐蚀性介质的侵蚀,变送器前的导压管也不会因冷凝或有固体颗粒而堵塞,而测量却不受影响。
隔离的方法有两种,一种用隔离器,另一种用隔离管。由于隔离器的容积远大于隔离管,所以采用隔离器的液面不易变化,精度较高。图5.9为隔离器的结构示意图,它也是由筒体、上下底板构成。引压导管焊在隔离器的短管上,连接座是用于连接导管,以便灌隔离液和装放空阀。
隔离液的密度要和被测介质的密度有一定的差异,这样才能使两种液体不易相混。根据隔离液,即传压液体的密度大于或小于被测介质的密度,隔离器有两种安装方法。若以隔离器和节流元件连接处为其进口,与引压管连接处为其出口,则当被测介质密度小于隔离液的密度时,隔离器要上进下出,若被测介质密度大于隔离液密度,隔离器要下进上出。
在灌隔离液时,应打开中间堵头螺钉后往里灌。由于隔离液的密度和被测介质不同,所以测差压时,高低压室的起始高度两边必须调整到同一水平线上,并且在隔离液中不允许有气泡存在,隔离器应无泄漏现象,这样才能使分界面高度相等,不产生零位误差。
(3)集气器和沉降器
当被测介质为液体时,为防止液体中析出的气体引起静压头变化,产生测量附加误差,所以常在导压管最高处安装集气器。集气器上有排气阀,可以定期排放气体。另外,为了防止液体中析出的沉淀堵塞导管,又在导管低处安装沉降器及排污阀以便定期排出污物。集气器和沉降器是一个空罐,体积尽可以设计得大一些,以便放气排污的周期加
关注微信